17MB82S वेस्टेल एलसीडी टीवी किट सेवा मोड, समस्या निवारण, आईसी का सामान्य विवरण और बहुत कुछ
Sharp LC39LD145, Finlux, Techwood
50A028, Vestel 49 इंच LCD TV, Logik
L24HEDPQ4, Telefunken D32H278KT, Philips 40PFL3008H और अधिक ब्रांड LCD TV के साथ प्रयोग किया जाता है
17MB82S वेस्टल मुख्य
बोर्ड मीडियाटेक MT5820 द्वारा संचालित है। यह IC वीडियो और ऑडियो प्रोसेसिंग,
स्केलिंग-डिस्प्ले प्रोसेसिंग, 3 डी कंघी फ़िल्टर,
OSD और टेक्स्ट प्रोसेसिंग, LVDS /
mini-LVDS संचारण, चैनल और MPEG2 / 4 डिकोडिंग, एकीकृत DVB-T / C डेमोडुलेटर और मीडिया सेंटर
की कार्यक्षमता को संभालने में
सक्षम है। ।
टीवी
PAL, SECAM, NTSC रंग
मानकों और B / G, D / K, I / I 'और जर्मन और
NICAM स्टीरियो सहित L / L' के रूप में
कई ट्रांसमिशन मानकों का समर्थन करता
है। इसके अलावा DVB T, DVB-C मीडियाटेक IC के आंतरिक डीमॉडुलेटर
का समर्थन करता है और DVB-S / S2 बाहरी
डेमोडुलेटर के साथ समर्थित
है।
साउंड
सिस्टम आउटपुट अधिकतम आपूर्ति कर रहा है।
स्टीरियो 8। स्पीकर के
लिए 2x8W (अधिकतम आउटपुट पर 10% THD)।
समर्थित
परिधीय हैं:
1 RF इनपुट VHF I, VHF III, UHF @ 75Ohm (सामान्य)
1 साइड
एवी (CVBS, R /
L_Audio)
1 SCART सॉकेट (सामान्य)
1 पीसी
इनपुट (सामान्य)
2 एचडीएमआई
1.3 इनपुट (1 एचडीएमआई इनपुट आम है, 1 इनपुट
वैकल्पिक है)
1 एस
/ पीडीआईएफ आउटपुट (वैकल्पिक)
1 हेडफोन
(वैकल्पिक)
1 सामान्य
इंटरफ़ेस (सामान्य)
2 USB (1 USB इनपुट आम है, 1 USB इनपुट
वैकल्पिक है)
1 ऑन-बोर्ड कीपैड (वैकल्पिक)
1 बाहरी
टचपैड (वैकल्पिक)
MxL601 एक उच्च
एकीकृत कम-शक्ति सिलिकॉन
ट्यूनर आईसी है जो सभी
वैश्विक एनालॉग और डिजिटल केबल
मानकों के साथ-साथ
डिजिटल स्थलीय स्वागत मानकों को लक्षित करता
है। ब्रॉडबैंड इनपुट फ़िल्टरिंग और चैनल फ़िल्टरिंग
को पूरी तरह से ऑन-चिप
एकीकृत किया गया है। यह एकीकरण एक
छोटे से पदचिह्न, कम
बिल-ऑफ-मटेरियल लागत
और कम बिजली की
खपत के लिए एक
बहुत ही कॉम्पैक्ट डिजाइन
को सक्षम बनाता है। 753 RF इनपुट पर एक सिग्नल
को फ़िल्टर किया जाता है और एक
प्रोग्रामेबल IF IF में परिवर्तित किया जाता है जो 44MHz तक
होता है। स्वचालित लाभ नियंत्रण, एलओ पीढ़ी और चैनल चयनात्मकता
कार्य पूरी तरह से चिप पर
एकीकृत होते हैं, जो बोर्ड स्तर
के डिजाइन को सरल करता
है। आईसी के सभी कार्यों
को I2C इंटरफ़ेस के माध्यम से
नियंत्रित किया जा सकता है।
MxL601 4 x 4 mm2 24-पिन
QFN पैकेज में उपलब्ध है।
विशेषताएं
:
* ट्यूनिंग
रेंज 44MHz से 1002MHz तक
6, 7, और 8 मेगाहर्ट्ज
के प्रोग्राम चैनल बैंडवीड
* डिजिटल
अनुप्रयोगों के लिए किसी
बाहरी एसएडब्ल्यू फिल्टर की आवश्यकता नहीं
है
* 3.3V और 1.8V दोहरे
आपूर्ति ऑपरेशन351 mW (डिजिटल स्थलीय) के साथ कम
बिजली की खपत
* ऑन-चिप वोल्टेज नियामक एकल आपूर्ति 3.3V संचालन को सक्षम करता
है
* प्रोग्राम
करने योग्य आईएफ आवृत्ति और आईएफ स्पेक्ट्रम
उलटा
* मल्टी-चैनल अनुप्रयोगों में डेमोडुलेटर और अतिरिक्त ट्यूनर
द्वारा पुन: उपयोग के लिए उपलब्ध
संदर्भ घड़ी आउटपुट
* इनपुट
पावर रिपोर्टिंग
* ऑफ-चिप सर्किटरी को नियंत्रित करने
के लिए उपलब्ध सामान्य प्रयोजन ओपन-ड्रेन आउटपुट जीपीओ
* संदर्भ
क्रिस्टल के लिए एकीकृत
ऑन-चिप प्रोग्रामेबल लोडिंग कैपेसिटर
* I2C- संगत डिजिटल
नियंत्रण इंटरफ़ेस
* आरओएचएस
अनुकूल।
TAS5721 एक 15-W स्टीरियो
या 2x10 W + 1x15
W2.1 डिवाइस है, जो स्टीरियो ब्रिज
से चलने वाले स्पीकर को चलाने के
लिए कुशल, डिजिटल ऑडियो-पावर एम्पलीफायर है। एक सीरियल डेटा
इनपुट दो असतत ऑडियो
चैनलों के प्रसंस्करण और
अधिकांश डिजिटल ऑडियो प्रोसेसर और एमपीईजी डिकोडर्स
के लिए सहज एकीकरण की अनुमति देता
है। डिवाइस इनपुट डेटा और डेटा दरों
की एक विस्तृत श्रृंखला
को स्वीकार करता है। एक पूरी तरह
से प्रोग्राम डेटा पथ इन चैनलों
को आंतरिक स्पीकर ड्राइवरों के लिए मार्ग
देता है। TAS5721 एक गुलाम एकमात्र
उपकरण है जो बाहरी
स्रोतों से सभी घड़ियों
को प्राप्त करता है। TAS5721 एक 384-kHz स्विचिंग दर और इनपुट
नमूना दर के आधार
पर 352-KHz स्विचिंग दर के बीच
PWM वाहक के साथ चल
रहा है। ओवर-ऑर्डर शोर शॉपर के साथ संयुक्त
ओवरलैपिंग 20 हर्ट्ज से 20 किलोहर्ट्ज़ के लिए एक
फ्लैट शोर मंजिल और उत्कृष्ट गतिशील
रेंज प्रदान करता है।
• ऑडियो
इनपुट / आउटपुट
* 15Wx2 8Ω में।
* एकल
डिवाइस 0.1, 2.0, 2.1
मोड का समर्थन करता
है।
* वाइड
PVDD रेंज, 4.5 V से 26 V प्रदर्शन तक।
* कुशल
कक्षा-डी ऑपरेशन गर्मी
डूबने की आवश्यकता को
समाप्त करता है।
* केवल
3.3 V और PVDD की आवश्यकता है।
* एक
सीरियल ऑडियो इनपुट (दो ऑडियो चैनल)
* पिन
के माध्यम से I2C पता चयन (चिप चयन)
* 8-kHz से 48-kHz नमूना
दर (LJ / RJ / I2S) का समर्थन करता
है
* बाहरी
हेडफोन-एम्पलीफायर शटडाउन सिग्नल।
* एकीकृत
कैप Integrated फ्री हेडफोन एम्पलीफायर।
* स्टीरियो
हेडफ़ोन (स्टीरियो 2 eo V RMS लाइन ड्राइवर) आउटपुट।
• ऑडियो
/ पीडब्लूएम प्रसंस्करण।
* म्यूट
करने के लिए 24-डीबी
के साथ स्वतंत्र चैनल वॉल्यूम नियंत्रण।
* सैटेलाइट
और सब चैनल्स के
लिए अलग डायनेमिक रेंज कंट्रोल।
* स्पीकर
EQ के लिए 21 प्रोग्रामेबल बाइकेड्स।
* DRC फिल्टर के
लिए प्रोग्राम करने योग्य गुणांक।
* डीसी
अवरुद्ध फिल्टर।
* 3 डी प्रभाव
के लिए समर्थन।
• सामान्य
विशेषताएं
* MCLK के बिना
सीरियल कंट्रोल इंटरफेस ऑपरेशनल।
* स्वचालित
दर जांच के लिए फैक्टरी-छंटनी आंतरिक थरथरानवाला।
* सरफेस
माउंट, 48-पिन, 7-मिमी × 7-मिमी HTQFP पैकेज।
* थर्मल
और शॉर्ट-सर्किट संरक्षण।
ताकत
का मंच
चेसिस
और पैनल के विभिन्न हिस्सों
में आवश्यक डीसी वोल्टेज एक मुख्य बिजली
आपूर्ति इकाई द्वारा प्रदान किए जाते हैं। MB82S चेसिस PW05, IPS60, IPS70,
IPS16, IPS17, IPS19, PW25, PW26-3, PW82-3, PW03, PW04, PW06, PW7 के साथ मुख्य
बिजली आपूर्ति के रूप में
और 12V एडॉप्टर के साथ काम
कर सकते हैं।
बोर्ड
से बोर्ड या केबल कनेक्शन
के लिए किस पावर बोर्ड का उपयोग किया
जा सकता है?
बोर्ड
से बोर्ड (BTB): PW05, IPS60,
IPS70, IPS16, IPS17, IPS19
पावर
केबल: PW25, PW26,
PW82-3, PW03, PW04, PW06, PW07
बिजली
की आपूर्ति 24V, 12V, 5V, 3,3V
और 12V, 5V, 3.3V मोड डीसी वोल्टेज द्वारा उत्पन्न करती है। पावर स्टेज जो ऑन-चेसिस
है वह 5V, 3V3 स्टैंड बाय वोल्टेज और 12V, 8V, 5V, 3V3, 2.5V,
1,8V और 1,2V सप्लाई करता है। चेसिस ब्लॉक आरेख नीचे इंगित किया गया है।
पावर
ब्लॉक आरेख पर ब्लॉक मुख्य
आपूर्ति पर निर्भर है।
PW26 और PW27 के लिए सिर्फ
सामान्य ब्लॉक ही उचित संचालन
के लिए पर्याप्त हैं।
लघु
सीसी सुरक्षा सर्किट
शॉर्ट
सर्किट सुरक्षा चेसिस की रक्षा के
लिए आवश्यक है और नुकसान
के खिलाफ मुख्य आईसी जब कोई वीसीसी
जमीन पर शॉर्ट्स की
आपूर्ति करता है। नॉर्मल ऑपरेशन करते समय प्रोटेक्ट पिन लॉजिक हाई होना चाहिए। जब शॉर्ट सर्किट
होता है तो प्रोटेक्ट
पिन को लॉजिक कम
होना चाहिए। किसी भी छोटी पहचान
के बाद, SW बलों को ब्लिंक करने
के लिए LED कार्ड पर ले जाता
है।
MT5820 (मुख्य आईसी)
(U1)
मीडियाटेक
MT5820 परिवार में एक बैकएंड डिकोडर
और एक टीवी नियंत्रक
शामिल है और उन्नत
अनुप्रयोगों के लिए उच्च
एकीकरण प्रदान करता है। यह एक ट्रांसपोर्ट
डी-मल्टीप्लेक्सर, एक हाई डेफिनिशन
वीडियो डिकोडर, एक ऑडियो डिकोडर,
एक डुअल-लिंक LVDS ट्रांसमीटर, एक मिनी LVDS ट्रांसमीटर,
एक EPI ट्रांसमीटर और एक NTSC / PAL / SECAM टीवी डिकोडर
को 3D कंघी फिल्टर (NTSC) के साथ जोड़ता
है। / पाल)। MT5820 उपभोक्ता इलेक्ट्रॉनिक्स को उच्च गुणवत्ता,
कम लागत और सुविधा संपन्न
DTV बनाने में सक्षम बनाता है।
वर्ल्ड-लीडिंग ऑडियो / वीडियो टेक्नोलॉजी: MT5820 फुल-एचडी MPEG1 / 2/4 / h.264 /
DiviX / VC1 / RM / AVS / VP6 / VP8 (विकल्प)
वीडियो डिकोडर मानकों और JPEG का समर्थन करता
है। MT5820 भी मीडियाटेक MDDiTM डी-इंटरलेस
समाधान का समर्थन करता
है जो गतियों के
लिए बहुत चिकनी तस्वीर की गुणवत्ता तक
पहुंच सकता है। टीवी डीकोडर में जोड़ा गया एक 3 डी कंघी फिल्टर
अभी भी चित्रों के
लिए महान विवरण को पुनः प्राप्त
करता है। विशेष रंग प्रसंस्करण प्रौद्योगिकी प्राकृतिक, गहरे रंग और सच्चे स्टूडियो
गुणवत्ता वीडियो प्रदान करती है। इसके अलावा, MT5820 परिवार में निर्मित उच्च रिज़ॉल्यूशन और उच्च गुणवत्ता
वाले ऑडियो कोडेक हैं।
उच्च
मूल्य वाले उत्पादों के लिए समृद्ध
विशेषताएं: MT5820 परिवार सच्चे एकल-चिप अनुभव को सक्षम करता
है। यह उच्च गुणवत्ता
वाले HDMI1.4a, उच्च गति VGA ADC, LVDS, मिनी-LVDS, EPI, USB2.0 रिसीवर, TCON (विकल्प), पैनल ओवरड्राइव (विकल्प) को एकीकृत करता
है।
WW कॉमन
प्लेटफ़ॉर्म क्षमता: आरक्षित परिवहन स्ट्रीम इनपुट अन्य देशों या क्षेत्रों के
लिए बाहरी डीमॉडुलेटर के लिए है।
टीवी निर्माता दुनिया भर के टीवी
मॉडल के लिए समान
यूआई को आसानी से
पोर्ट कर सकते हैं।
उत्कृष्ट आसन्न और सह-चैनल
अस्वीकृति क्षमता अनुदान ग्राहकों को कभी भी
कोई अद्भुत धारा नहीं मिलती है। व्यावसायिक त्रुटि-छिपाव स्थिर, चिकनी और मोज़ेक-मुक्त
वीडियो गुणवत्ता प्रदान करता है।
प्रमुख
विशेषताऐं:
1. दुनिया
भर में बहु-मानक एनालॉग टीवी डेमोडुलेटर
2. शक्तिशाली
सीपीयू कोर
3. एक
परिवहन डी-मल्टीप्लेक्सर
4. एक
मिटी-मानक वीडियो डिकोडर
5. रिच
प्रारूप ऑडियो कोडेक
6. HDMI1.4a रिसीवर
7. स्थानीय
डिमिंग (एलईडी बैकलाइट) (विकल्प)
8. TCON (विकल्प)
9. पैनल
ओवरड्राइव कंट्रोल (विकल्प)
10. एलवीडीएस, मिनी-एलवीडीएस, ईपीआई
नोट:
सभी पैकेज लीड मुक्त हैं।
होस्ट
CPU
*ARM11 सिंगल कोर
700MHz
*Ating फ्लोटिंग पॉइंट
यूनिट
*
16K I-Cache और ARM11
कोर के लिए 16K D-Cache
2 128K L2 कैश
* बूट
रोम
* सीरियल
फ्लैश से बूट, नंद
फ्लैश
* सुरक्षा
बूट का समर्थन करता
है
* JTAG ICE इंटरफ़ेस
* डॉग
टाइमर देखें
परिवहन
Demultiplexer
परिवहन
धारा (टीएस) प्रक्रिया के लिए TS नई
पीढ़ी के 2 डिमक्स डिजाइन
* 1 सीरियल टीएस
इनपुट का समर्थन करता
है
B DVB-T / T2, DVB-C, DVB-S / S2,
ARIB और DTMB TS इनपुट डेटा दर और प्रारूप
का समर्थन करता है
Encryption टीएस एन्क्रिप्शन या डिक्रिप्शन के
लिए मल्टी स्टैंडर्ड हार्डवेयर इंजन का समर्थन करता
है
अप
करने के लिए प्लेबैक
डिक्रिप्शन उपयोग के लिए 12 / विषम
कुंजी; रिकॉर्ड एन्क्रिप्शन के लिए प्लेबैक
के लिए 4 भी / विषम कुंजी
Use प्लेबैक उपयोग
के लिए 80 पीआईडी फिल्टर और रिकॉर्ड उपयोग
के लिए एक और 64 पीआईडी
फिल्टर का समर्थन करता
है
-बिट-वार पॉजिटिव / नेगेटिव मास्क के साथ ¬०
सेक्शन फिल्टर का समर्थन करता
है
* हार्डवेयर
CRC-32 चेक का समर्थन करता
है
O VCXO के बिना
पीसीआर रिकवरी फ़ंक्शन का समर्थन करता
है
Processing स्ट्रीम प्रोसेसिंग और वीडियो स्टार्ट
कोड डिटेक्शन के लिए एक
माइक्रो-प्रोसेसर का समर्थन करता
है
जनरल
कॉपी प्रोटेक्शन यूनिट
* CPPM / CPRM का समर्थन करता
है
19 128/192/256 बिट कुंजी के साथ एईएस
का समर्थन करता है
Orts AACS का समर्थन
करता है
Orts DES / 3DES का समर्थन करता
है
।
SHA-1/224/256 का समर्थन करता है
* MD5 का समर्थन
करता है
CSS सीएसएस का
समर्थन करता है
* RC4 का समर्थन
करता है
Generator यादृच्छिक संख्या
जनरेटर
MPEG1 विकोडक
MPEG2 विकोडक
* एमपी
एमपी @ एमएल, एमपी @ एचएल
Orts डी-ब्लॉकिंग
फिल्टर का समर्थन करता
है
* फुल-एचडी 30 पी डुअल डिकोडर
MPEG4 विकोडक (विकल्प)
5 एएसपी
@ एल 5
* फुल-एचडी 30 पी डुअल डिकोडर
H.264 (MPEG4.10 / AVC) HD विकोडक (विकल्प)
* MP@L4.0, HP@L4.0, बाधित BP @ L3 वीडियो मानक
* फुल-एचडी 30 पी डुअल डिकोडर
VC-1 (SMPTE421M) विकोडक (विकल्प)
* MP @ HL, AP @ L3
* WMV9 डिकोडर एमपी
@ एचएल
* फुल-एचडी 30 पी डुअल डिकोडर
DivX (XviD) विकोडक (विकल्प)
D DIVX3 / DIVX4 / DIVX5 / DIVX6 /
DIVX HD
* फुल-एचडी 30 पी डुअल डिकोडर
AVS विकोडक (विकल्प)
* Jizhun प्रोफाइल @Level 6.2 (4: 2: 0 प्रारूप का समर्थन करता
है)
* फुल-एचडी 30 पी डुअल डिकोडर
RMVB विकोडक (विकल्प)
* RealVideo8 / 9/10
फुल-एचडी 30 पी डुअल डिकोडर
VP6 विकोडक (विकल्प)
VP8 विकोडक (विकल्प)
* 3 डी के
साथ-साथ पूर्ण-एचडी सामग्री का समर्थन करता
है
* फुल-एचडी 30 पी डुअल डिकोडर
MVC
Fps H.264 स्टीरियो हाई
प्रोफाइल फुल-एचडी 60fps
2 डी
ग्राफिक्स
* कई
रंग मोड का समर्थन करता
है
* बिंदु,
क्षैतिज / ऊर्ध्वाधर रेखा आदिम चित्र
Ect आयत भरण
और ढाल भरण कार्य
पारदर्शी
विकल्पों के साथ ¬ Bitblt
Composition अल्फा सम्मिश्रण और वैकल्पिक पूर्व
गुणा अल्फा रचना Bitblt
स्ट्रेच
बिटब्ल्ट
* YCbCr को RGB रंग
अंतरिक्ष रूपांतरण
Bit इंडेक्स को
डायरेक्ट मोड बिटब्लट में सपोर्ट करता है
छवि
का आकार बदलें
* 16bpp / 32bpp प्रत्यक्ष रंग प्रारूप का समर्थन करता
है
* 420/422 वीडियो प्रारूप
का समर्थन करता है
* 420/422/444 JPEG प्रारूप का समर्थन करता
है
Video 1 / 128X से 128X तक वीडियो के
वर्टिकल / वर्टिकल स्केलिंग के विपरीत अनुपात
MA सरल
डीएमए
Mode OSD मोड में
MMU का समर्थन करता है
ओएसडी
प्लेन
* कई
रंग मोड के साथ तीन
लिंकिंग सूची OSDs और उन सभी
में अप-स्केलर है
* स्टीरियो
OSD का समर्थन करता है।
वीडियो
प्लेन
*
वीडियो फ्रीज और ओवर स्कैन का समर्थन करता है
*
मांस टोन प्रबंधन
Correction
गामा सुधार
*
रंग क्षणिक सुधार (CTI)
*
2 डी पीकिंग
*
संतृप्ति / ह्यू समायोजन
Contrast
चमक और इसके विपरीत समायोजन
*
ब्लैक एंड व्हाइट स्तर का विस्तार
*
अनुकूली लूमा प्रबंधन
।
स्वचालित वीडियो, फिल्म और मिश्रित-मोड स्रोत का पता लगाएं
*
3: 2/2: 2 स्रोत का पता लगाने के लिए नीचे खींचें
*
एफएचडी गति-अनुकूली डी-जिल्द का समर्थन करता है
*
उत्कृष्ट कम कोण छवि प्रसंस्करण का समर्थन करता है
*
चलती वस्तु के लिए शानदार बाउंड्री शेपिंग
उन्नत
गैर-रेखीय पैनोरमा स्केलिंग
*
प्रोग्रामेबल जूम व्यूअर
*
प्रगतिशील स्कैन आउटपुट
*
वीडियो प्लेन पर OSD के लिए अल्फा सम्मिश्रण का समर्थन करता है
Display
फ्लैट पैनल डिस्प्ले के लिए डीथरिंग प्रोसेसिंग
Conversion
फ्रेम दर रूपांतरण
*
FHD पैनल और VGA डॉट को डॉट का समर्थन करता है
*
पीआईपी / पीओपी का समर्थन करता है, (दोहरी डी-जिल्द, एक एचडी और एक एसडी)
OD
(विकल्प)
*
ड्राइव पर 60 हर्ट्ज फुल-एचडी और डब्ल्यूएक्सजीए पैनल का समर्थन करता है
TCON
(विकल्प)
।
प्रोग्राम योग्य समय के साथ लचीला समय नियंत्रण
Izontal
क्षैतिज समय पर नियंत्रण
*
कार्यक्षेत्र समय पर नियंत्रण
-मल्टी
लाइन टाइमिंग नियंत्रण
*
मल्टी-फ्रेम टाइमिंग नियंत्रण
*
गेट पावर मॉडुलन समय का समर्थन करता है
Orts
कमांड-आधारित टाइमिंग का समर्थन करता है
Seconds
हर 30 सेकंड में पीओएल व्युत्क्रम का समर्थन करता है
1
1/2/4/8 फ्रेम उलटा, 1-लाइन उलटा, 2-लाइन व्युत्क्रम का समर्थन करता है, और 255-लाइन
डॉट उलटा तक हो सकता है
स्थानीय
डिमिंग
*
ब्लॉक डिवीजन: कुल 800 ब्लॉक तक, 100 क्षैतिज ब्लॉक तक
*
50K ~ 50M SPI घड़ी दर का समर्थन करता है
LVDS
Link
6/8/10-बिट एक-लिंक, 6/8/10-बिट दोहरे-लिंक LVDS ट्रांसमीटर का समर्थन करता है
*
ईएमआई प्रदर्शन के लिए अंतर्निहित स्प्रेड स्पेक्ट्रम
*
प्रोग्रामेबल पैनल टाइमिंग आउटपुट
मिनी
LVDS
DS
दोहरे बंदरगाह 8-बिट 6 जोड़े मिनी-एलवीडीएस आउटपुट।
EPI
।
6 पोर्ट, 8/10-बिट ईपीआई
CVBS
में
*
ऑन-चिप 54 मेगाहर्ट्ज 10-बिट वीडियो एडीसी
का समर्थन करता है पाल (बी, जी, डी, एच, एम, एन,
आई, एन सी), एनटीएस, एनटीएसआर-एनआईआर ४.४३, SECAM
*
NTSC / PAL 3D / 2D कंघी फिल्टर का समर्थन करता है
*
अंतर्निहित गति अनुकूली 3 डी शोर में कमी
सीसी
/ टीटी डिकोडिंग के लिए oding वीबीआई डेटा स्लाइसर
*
1 एस-वीडियो का समर्थन करता है
Orts
2-चैनल CVBS का समर्थन करता है
*
SCART कनेक्टर का समर्थन करता है
वीजीए
में
GA
UXGA 162 MHz तक VGA इनपुट का समर्थन करता है
A
पूर्ण VESA मानकों का समर्थन करता है
घटक
वीडियो में
*
2 घटक वीडियो इनपुट का समर्थन करता है
*
480i / 480p / 576i / 576p / 720p / 1080i / 1080p का समर्थन करता है
ऑडियो
एडीसी
Orts
2-जोड़ी एल / आर इनपुट का समर्थन करता है
ऑडियो
डिजिटल इनपुट
*
1 बिट (2 चैनल) I2S ऑडियो इनपुट का समर्थन करता है
एचडीएमआई
रिसीवर
*
चार चैनल HDMI1.4a
।
अधिकतम डेटा दर 3.3 GHz तक हो सकती है
Channel
ऑडियो रिटर्न चैनल
*
ईआईए / सीईए -861 बी
*
CEC
वीडियो
बाईपास
Pass
एटीवी बाईपास
Input
CVBS मॉनिटर (कोई भी AV या S- वीडियो इनपुट)
टीवी
ऑडियो डेमोडुलेटर
*
बीटीसीएस / ईआईए-जे / ए 2 / एनआईसीएएम / पाल एफएम / एसईसीएएम विश्वव्यापी प्रारूपों
का समर्थन करता है
*
मानक स्वचालित पहचान
।
स्टीरियो डिमॉड्यूलेशन, एसएपी डिमॉड्यूलेशन
*
मोड चयन (मुख्य / एसएपी / स्टीरियो
ऑडियो
डीएसी
*
2-जोड़ी ऑडियो DACs का समर्थन करता है
DRAM
कंट्रोलर
*
16-बिट DDR2 / DDR3 इंटरफ़ेस
D
DDR2 1066Mhz, DDR3 1333Mhz का समर्थन करता है
G
512Mb या 1Gb या 2Gb DDR2 और DDR3 DRAM डिवाइस का समर्थन करता है
-13
DDR2-1066 / DDR3-1333 / DDR3-1600 डिवाइस का समर्थन करता है
ऑडियो
डीएसपी
Oding
एसी -3 (डॉल्बी डिजिटल) डिकोडिंग और ई-एसी 3 (डॉल्बी डिजिटल प्लस) डिकोडिंग (विकल्प)
का समर्थन करता है
*
MPEG-1 परत I / II डिकोडिंग
*
WMA / HE-AAC (विकल्प) का समर्थन करता है
Option
डॉल्बी डीडीसीओ का समर्थन, और MS10 (विकल्प)
डॉल्बी
प्रोलोगिक II (विकल्प)
*
ऑडियो आउटपुट: 5.1ch + 2ch (डाउन मिक्स) + 2ch (बायपास)
*
गुलाबी शोर और सफेद शोर जनरेटर
Izer
तुल्यकारक
*
बास प्रबंधन
वर्चुअल
सराउंड के साथ 3 डी सराउंड प्रोसेसिंग
*
ऑडियो और वीडियो होंठ तुल्यकालन
*
बास / तिहरा का समर्थन करता है
Control
स्वचालित वॉल्यूम नियंत्रण
2
5-बिट (10-चैनल) मुख्य ऑडियो I2S आउटपुट इंटरफ़ेस का समर्थन करता है, इनमें से प्रत्येक
चैनल 24-बिट रिज़ॉल्यूशन तक है
एस
/ पीडीआईएफ इंटरफ़ेस
।
बाईपास में SPDIF का समर्थन करता है
*
एसपीडीआईएफ बाहर
एनालॉग
टीवी अगर डेमोडुलेटर
Orts
विश्वव्यापी एनालॉग टीवी मानक का समर्थन करता है
Direct
सीधे IF स्वीकार करें और कम IF
*
पूर्ण डिजिटल एजीसी नियंत्रण और वाहक वसूली
*
एंबेडेड SAW फ़िल्टर और IF एम्पलीफायर। लागत प्रभावी टीवी फ्रंट-एंड संरचना और अधिक
लागत नहीं:
*
बाहरी एनालॉग SAW फ़िल्टर (वीडियो / ऑडियो)
*
बाहरी एनालॉग यदि डिमोडुलेटर
Signal
सीवीबीएस सिग्नल डेटा पथ पर बाहरी परिधीय सर्किट
*
बाहरी SAW फ़िल्टर और ट्यूनर पर IF VGA
बाह्य
उपकरणों
*
तीन बिल्ट-इन UARTs में Tx और Rx FIFO के साथ
Tun
दस मूल धारावाहिक इंटरफेस: एक ट्यूनर के लिए है, चार सामान्य उद्देश्य के लिए स्वामी
हैं और उनमें से दो स्टैंडबाय मोड में सक्रिय हो सकते हैं, एक वीजीए डीडीसी के लिए
गुलाम है, अन्य चार अतिरिक्त दास सीरियल इंटरफेस एचडीएमआई के लिए उपयोग किए जाते हैं
EDID
डेटा
*
पांच पीडब्लूएम, उनमें से दो स्टैंडबाय मोड में सक्रिय हो सकते हैं
*
आईआर रिसीवर
*
वास्तविक समय घड़ी और प्रहरी नियंत्रक
*
अंतर्निहित 2-लिंक USB2.0 / 1.1, दोनों 16 समापन बिंदु के साथ बाहरी हब का समर्थन करते
हैं।
।
स्टैंडबाय मोड के लिए अंतर्निहित यूपी
*
SDIO इंटरफ़ेस का समर्थन करता है
*
स्मार्ट कार्ड इंटरफेस का समर्थन करता है।
*
दो सीरियल फ्लैश या एक सीरियल और एक नंद फ्लैश का समर्थन करता है
*
4-इनपुट कम गति एडीसी का समर्थन करता है
(सीमा
स्कैन (JTAG) का समर्थन करता है
आईसी
की रूपरेखा
ई-पैड
के साथ-एलक्यूएफपी पैकेज 256 पिन
Or
3.3V / 1.2V और DDR2 के लिए 1.8V या DDR3 के लिए 1.5V
यूएसबी
इंटरफेस
मेन
कॉन्सेप्ट IC में 2 USB 2.0 इंटरफ़ेस एकीकृत है। उनमें से एक ईथरनेट फ़ंक्शन के लिए
उपयोग किया जाता है, दूसरे को अंतिम उपयोगकर्ता के लिए यूएसबी कनेक्टिविटी के लिए उपयोग
किया जाता है। अंतिम उपयोगकर्ता वीडियो, चित्र और ऑडियो फ़ाइलों को चला सकता है। इस
इंटरफेस द्वारा डिजिटल चैनलों को बाहरी स्टोरेज डिवाइस में रिकॉर्ड किया जा सकता है।
सभी SW फ़ाइलों को इंटरफ़ेस से अपडेट किया जा सकता है।
USB
सर्किट में 3 मुख्य भाग होते हैं
• डी 3 के इंटीग्रेटेड यूएसबी 2.0
होस्ट इंटरफ़ेस
• सुरक्षा आईसी
• वर्तमान सुरक्षा आईसी पर
डीडीआर
3 एसडीआरएएम 1 जीबी जी-डाई
विवरण:
1Gb
DDR3 SDRAM G-die को 8Mbit x 16 I / Os x 8banks डिवाइस के रूप में व्यवस्थित किया
गया है। यह सिंक्रोनस डिवाइस सामान्य अनुप्रयोगों के लिए 2133Mb / सेकंड / पिन
(DDR3-2133) तक उच्च गति डबल-डेटा-दर हस्तांतरण दर प्राप्त करता है। चिप को निम्नलिखित
प्रमुख डीडीआर 3 एसडीआरएएम विशेषताओं जैसे कि पोस्टेड कैस, प्रोग्रामेबल सीडब्ल्यूएल,
इंटरनल (सेल्फ) कैलिब्रेशन, ओडीटी पिन और एसिंक्रोनस रीसेट रीसेट का उपयोग करके डाई
टर्मिनेशन के अनुपालन के लिए बनाया गया है। नियंत्रण और पता इनपुट के सभी बाहरी रूप
से आपूर्ति की गई अंतर घड़ियों की एक जोड़ी के साथ सिंक्रनाइज़ किए जाते हैं। इनपुट
को अंतर घड़ियों के क्रॉस पॉइंट (CK राइजिंग और CK गिरने) पर लगाया जाता है। सभी I
/ Os एक स्रोत तुल्यकालिक फैशन में द्विदिश स्ट्रीबल्स (DQS और DQS) की एक जोड़ी के
साथ सिंक्रनाइज़ हैं। एड्रेस बस का उपयोग RAS / CAS मल्टीप्लेक्सिंग स्टाइल में पंक्ति,
कॉलम और बैंक एड्रेस की जानकारी देने के लिए किया जाता है। DDR3 डिवाइस एकल 1.5V V
0.075V बिजली की आपूर्ति और 1.5V 75 0.075V VDDQ के साथ संचालित होता है। 1Gb DDR3
G-die डिवाइस 96ball FBGA (x16) में उपलब्ध है।
विशेषताएं
• JEDEC मानक 1.5V EC 0.075V विद्युत
आपूर्ति
• VDDQ = 1.5V = 0.075V
• 1033Mb / सेकंड / पिन के लिए
533MHz fCK, 1333Mb / सेकंड / पिन के लिए 667MHz fCK, 1600Mb / सेकंड / पिन के लिए
800MHz fCK, 1866Mb / सेकंड / पिन के लिए 933 मेगाहर्ट्ज fCK, 2133Mb / सेकंड / पिन
/ 1066 मेगाहर्ट्ज fCK के लिए।
• 8 बैंक
• प्रोग्रामेबल कैस लेटेंसी (पोस्टेड
CAS): 5, 6, 7, 8, 9, 10, 11, 12, 13, 14
• प्रोग्रामेबल एडिटिव लेटेंसी: 0, सीएल
-2 या सीएल -1 क्लॉक
• प्रोग्रामेबल CAS लिखें लेटेंसी
(CWL) = 6 (DDR3-1066),
(DDR3-1333),
8 (DDR3-1600), 9 (DDR3-1866), 10 (DDR3-2133)
• 8-बिट पूर्व-भ्रूण
• बर्स्ट लेंथ: 8 (बिना किसी सीमा के
इंटरव्यू, केवल "000" पता शुरू करने के साथ अनुक्रमिक, 4 tCCD = 4 के साथ
जो सहज पढ़ने या लिखने की अनुमति नहीं देता है [या तो A12 या MRS का उपयोग करके मक्खी
पर]
• द्वि-दिशात्मक विभेदक डेटा-स्ट्रोब
• आंतरिक (स्व) अंशांकन: ZQ पिन के माध्यम
से आंतरिक स्व अंशांकन (RZQ: 240 ओम% 1%)
• ओडीटी पिन का उपयोग करके डाई टर्मिनेशन
पर
• औसत रिफ्रेश पीरियड 7.8us TCASE
85 ° C से कम, 3.9us 85 ° C <TCASE <95 ° C पर
• अतुल्यकालिक रीसेट
• पैकेज: 96 गेंदों FBGA - x16
• सभी लीड-मुक्त उत्पाद RoHS के लिए
आज्ञाकारी हैं
• सभी उत्पाद हलोजन मुक्त हैं।
पैनल
सप्लाई स्विच सर्किट
इस
स्विच का उपयोग TCON के पैनल को खोलने और बंद करने के लिए किया जाता है। इसे मुख्य
नियंत्रक के बंदरगाह द्वारा नियंत्रित किया जाता है। इसके साथ ही इस सर्किट पैनल अनुक्रम
को सही ढंग से समायोजित किया जा सकता है। 3 पैनल आपूर्ति इस सर्किट से जुड़ी हुई हैं।
ये सभी पैनल के अनुसार वैकल्पिक हैं।
एसपीआई
फ्लैश मेमोरी
4K25te
वर्दी क्षेत्र के साथ EN25Q64 64 मेगाबिट सीरियल फ्लैश मेमोरी
सामान्य
विवरण
EN25Q64
एडवांस राइट प्रोटेक्शन मैकेनिज्म के साथ 64 मेगाबिट (8192K-बाइट) सीरियल फ्लैश मेमोरी
है। EN25Q64 मानक सीरियल पेरिफेरल इंटरफेस (SPI), और एक उच्च प्रदर्शन दोहरी आउटपुट
के साथ-साथ Quad I / O SPI पिन का उपयोग कर समर्थन करता है: सीरियल क्लॉक, चिप का चयन,
सीरियल DQ0 (DI), DQ1 (DO), DQ2 (WP #) ) और DQ3 (NC)। 50MHz तक की SPI घड़ी आवृत्तियों
को दोहरी आउटपुट के लिए 100MHz की दोहरी घड़ी और क्वाड आउटपुट के लिए 200MHz की दोहरी
घड़ी / क्वाड आउटपुट फास्ट रीड निर्देश का उपयोग करने की अनुमति है। पेज प्रोग्राम
इंस्ट्रक्शन का उपयोग करके मेमोरी को एक बार में 1 से 256 बाइट्स में प्रोग्राम किया
जा सकता है। EN25Q64 को एक बार में एक ही सेक्टर / ब्लॉक की अनुमति देने के लिए डिज़ाइन
किया गया है या पूर्ण चिप मिटा ऑपरेशन। EN25Q64 को सॉफ्टवेयर संरक्षित मोड के रूप में
मेमोरी के भाग की सुरक्षा के लिए कॉन्फ़िगर किया जा सकता है। डिवाइस प्रत्येक क्षेत्र
या ब्लॉक पर न्यूनतम 100K कार्यक्रम / चक्र मिटा सकता है।
EN25QH16
16 मेगाबाइट सीरियल फ्लैश मेमोरी के साथ 4Kbyte यूनिफ़ॉर्म सेक्टर
सामान्य
विवरण
EN25QH16
एक 16 मेगाबिट (2,048 के-बाइट) सीरियल फ्लैश मेमोरी है, जिसमें राइट राइट प्रोटेक्शन
मैकेनिज्म है। EN25QH16 मानक सीरियल पेरिफेरल इंटरफ़ेस (SPI), और एक उच्च प्रदर्शन
दोहरी / क्वाड आउटपुट के साथ-साथ SPI पिन का उपयोग कर दोहरी / Quad I / O का समर्थन
करता है: सीरियल क्लॉक, चिप का चयन, सीरियल DQ0 (DI, DQ1 (DO), DQ2 (WP #) और DQ3
(होल्ड #)। 80MHz तक के SPI घड़ी आवृत्तियों को दोहरी आउटपुट के लिए 160MHz (80MHz
x 2) की समतुल्य घड़ी की दर और QuadM आउटपुट के लिए 320MHz (80MHz x 4) की अनुमति दी
जाती है। पेज प्रोग्राम इंस्ट्रक्शन का उपयोग करके मेमोरी को एक बार में 1 से 256 बाइट्स
में प्रोग्राम किया जा सकता है। EN25QH16 को एक बार में एक ही सेक्टर / ब्लॉक या पूर्ण
चिप मिटा संचालन की अनुमति देने के लिए डिज़ाइन किया गया है। EN25QH16 को सॉफ्टवेयर
संरक्षित मोड के रूप में मेमोरी के हिस्से की सुरक्षा के लिए कॉन्फ़िगर किया जा सकता
है। डिवाइस प्रत्येक क्षेत्र या ब्लॉक पर न्यूनतम 100K कार्यक्रम / चक्र मिटा सकता
है।
I-LM1117
/ LM 800mA कम-ड्रॉपआउट रैखिक नियामक
LM1117
लोड ड्रॉप करेंट के 800mA पर 1.2V के ड्रॉपआउट के साथ कम ड्रॉपआउट वोल्टेज नियामकों
की एक श्रृंखला है। इसमें नेशनल सेमीकंडक्टर के उद्योग मानक LM317 के समान पिन-आउट
है।
LM1117
एक समायोज्य संस्करण में उपलब्ध है, जो आउटपुट वोल्टेज को केवल दो बाहरी प्रतिरोधों
के साथ 1.25V से 13.8V तक सेट कर सकता है। इसके अलावा, यह पांच निश्चित वोल्टेज,
1.8V, 2.5V, 2.85V, 3.3V और 5V में भी उपलब्ध है। LM1117 वर्तमान सीमित और थर्मल शटडाउन
प्रदान करता है। इसके सर्किट में आउटपुट वोल्टेज सटीकता सुनिश्चित करने के लिए
ener 1% के भीतर जेनर ट्रिम किए गए बैंड गैप रेफरेंस शामिल हैं। LM1117 श्रृंखला
SOT-223, TO-220 और TO-252 D-PAK पैकेज में उपलब्ध है। क्षणिक प्रतिक्रिया और स्थिरता
में सुधार के लिए आउटपुट पर न्यूनतम 10μF टैंटलम संधारित्र की आवश्यकता होती है।
विशेषताएं
1.8V,
2.5V, 2.85V, 3.3V, 5V और एडजस्टेबल में उपलब्ध है
संस्करण
*
स्पेस सेविंग एसओटी -223 पैकेज
*
वर्तमान सीमा और थर्मल संरक्षण
*
आउटपुट करंट 800mA
*
लाइन विनियमन 0.2% (अधिकतम)
*
लोड विनियमन 0.4% (अधिकतम)
*
तापमान सीमा
*
LM1117 0 ° C से 125 ° C
*
LM1117I -40 ° C से 125 ° C
अनुप्रयोग
*
2.85V मॉडल SCSI-2 सक्रिय समाप्ति के लिए
*
डीसी / डीसी कनवर्टर स्विच करने के लिए पोस्ट नियामक
*
उच्च दक्षता रैखिक नियामकों
*
बैटरी चार्जर
*
बैटरी चालित यंत्र।
सेवा
मेनू सेटिंग्स
सेवा
मेनू तक पहुंचने के लिए, पहले "MENU" दबाएं और फिर रिमोट कंट्रोल कोड को
दो बार दबाएं, जो कि "4725" है।
पहली
स्क्रीन में निम्नलिखित आइटम देखे जा सकते हैं (MB8x MB6x सेवा मेनू के समान है):
USB
संचालन
USB
संचालन विकल्प को सीधे उपयोग नहीं किया जा सकता है। इसका उपयोग पैनल टूल, hw कॉन्फ़िगरेशन
आदि को अपडेट करने के लिए किया जा सकता है।
सॉफ्टवेयर
अपडेट
MB82
प्रोजेक्ट में केवल एक सॉफ़्टवेयर है। निम्नलिखित चरणों से सॉफ्टवेयर अपडेट प्रक्रिया
देखी जा सकती है:
1.
MB82.bin सीधे फ्लैश मेमोरी के अंदर (फोल्डर में नहीं)।
2.
जब टीवी बंद हो जाए तो टीवी को फ्लैश मेमोरी लगाएं।
3.
जब टीवी खोला जाता है, तो रिमोट कंट्रोल पर ओके बटन दबाएं।
4.
अगर फर्स्ट टाइम इंस्टॉलेशन स्क्रीन आती है, तो इसका मतलब है कि सॉफ्टवेयर अपडेट प्रक्रिया
सफल है।
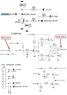
कोई
बैकलाइट समस्या नहीं
समस्या:
यदि टीवी काम कर रहा है, तो एलईडी सामान्य है और पैनल पर कोई चित्र और बैकलाइट नहीं
है। संभावित कारण: बैकलाइट पिन, डिमिंग पिन, बैकलाइट सप्लाई, पिन ऑन / ऑफ पिन बैकलाइट
पिन खुली स्थिति में उच्च होना चाहिए। यदि यह कम है, तो कृपया Q30 और पैनल केबल की
जाँच करें।
डिमिंग
पिन खुली स्थिति में उच्च या चौकोर तरंग होनी चाहिए। यदि यह कम है, तो Mstar पक्ष और
पैनल या पावर केबल, कनेक्टर के लिए S16 की जांच करें।
बैकलाइट
बिजली की आपूर्ति पैनल के चश्मे में होनी चाहिए। MB82, बिजली आपूर्ति कार्ड के लिए
संबंधित कनेक्टर के लिए CN4 की जाँच करें।
STBY_ON
/ OFF को स्टैंडबाय के लिए कम होना चाहिए, कृपया R2090 की जाँच करें।
सीआई
मॉड्यूल समस्या
समस्या:
CI मॉड्यूल डालने पर CI काम नहीं कर रहा है।
संभावित
कारण: आपूर्ति, आपूर्ति नियंत्रण पिन, पिंस का पता लगाना, पिंस की यांत्रिक स्थिति
CI
मॉड्यूल डालने पर CI की आपूर्ति 5V होनी चाहिए। यदि यह 5V नहीं है, तो कृपया
CI_POWER_CTRL देखें, यह पिन कम होना चाहिए।
CI
मॉड्यूल के यांत्रिक पदों की जाँच करें।
डिटेक्ट
पोर्ट कम होना चाहिए। यदि यह कम नहीं है तो MB82 पर CI कनेक्टर पिन, CI मॉड्यूल पिन
और 3V3_VCC जांचें।
एलईडी
ब्लिंकिंग की समस्या
समस्या:
एलईडी ब्लिंकिंग, कोई अन्य ऑपरेशन नहीं
यह
समस्या Vcc वोल्टेज पर एक छोटी सी संकेत करती है। नॉर्मल ऑपरेशन करते समय प्रोटेक्ट
पिन लॉजिक हाई होना चाहिए। जब शॉर्ट सर्किट होता है तो प्रोटेक्ट पिन लॉजिक कम होगा।
यदि आप पिन की रक्षा पर तर्क कम करते हैं, तो टीवी सेट को अनप्लग करें और शॉर्ट किए
गए वोल्टेज को जमीन पर खोजने के लिए मल्टीमीटर के साथ वोल्टेज बिंदुओं को नियंत्रित
करें।
IR
समस्या
समस्या:
एलईडी या आईआर काम नहीं कर रहा है
MB82
चेसिस पर एलईडी कार्ड की आपूर्ति की जाँच करें।
कीपैड
टचपैड समस्याएं
समस्या:
कीपैड या टचपैड काम नहीं कर रहा है
MB82
पर कीपैड आपूर्ति और कीबोर्ड पिन की जांच करें
USB
समस्याएँ
समस्या:
USB काम नहीं कर रहा है या कोई USB डिटेक्शन नहीं है।
यूएसबी
आपूर्ति की जांच करें, यह लगभग 5 वी होना चाहिए।
ध्वनि
की कोई समस्या नहीं
समस्या:
मुख्य टीवी स्पीकर आउटपुट पर कोई ऑडियो नहीं।
वोल्टेज-मीटर
के साथ VDD_AUDIO, 5V_VCC या 12V_VCC की आपूर्ति वोल्टेज की जाँच करें।
हेडफ़ोन
कनेक्टर या हेडफ़ोन डिटेक्शन सर्किट में समस्या हो सकती है (हेडफ़ोन कनेक्ट होने पर,
स्पीकर स्वचालित रूप से म्यूट हो जाते हैं)। HP_DETECT पिन पर वोल्टेज मापें, यह
3.3v होना चाहिए।
हेडफोन
में कोई ध्वनि समस्या नहीं
समस्या:
हेडफ़ोन आउटपुट में कोई ऑडियो नहीं।
एचपी
डिटेक्ट पिन को चेक करें, जब हेडफोन हो। एक वोल्टेज के साथ 5V_VCC और 3V3_VCC की जाँच
करें।
स्टैंडबाय
पर / बंद समस्या
मुसीबत:
डिवाइस
बूट नहीं कर सकता, स्टैंडबाय मोड में टीवी हैंग हो जाता है।
बिजली
आपूर्ति को लेकर समस्या हो सकती है। वोल्टेज मीटर के साथ 12V_VCC, 5V_VCC और
3V3_VCC की जाँच करें। साथ ही SW के बारे में भी समस्या हो सकती है। नवीनतम SW के साथ
टीवी को अपडेट करने का प्रयास करें। इसके अतिरिक्त यह हाइपर-टर्मिनल (या टेराटर्म)
के माध्यम से एसडब्ल्यू प्रिंटआउट की जांच करने के लिए है। इन
प्रिंटआउट
समस्या के बारे में एक संकेत दे सकता है।
कोई
संकेत समस्या नहीं
समस्या:
टीवी मोड में कोई संकेत नहीं।
ट्यूनर
आपूर्ति वोल्टेज की जांच करें; 3V3_TUN। चेक ट्यूनर विकल्प सही ढंग से सेवा में सेट
किए गए हैं
मेन्यू।
ट्यूनर के IF_AGC पिन पर AGC वोल्टेज की जाँच करें।





